诚信经营 | 质量保证 致力于环境保护专用设备的科技型企业 研发和销售过滤设备、污水处理设备
全国服务热线:
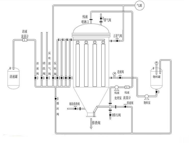
工作原理介绍:
烛式过滤机在一密闭的容器里组合多根多孔滤芯,在滤芯外套上过滤滤布(或其他过滤介质),过滤时用泵将料浆送入过滤器内,料浆中的液体穿过过滤介质进入多孔滤芯的中心汇总到清液出口排出,在烛式过滤机未形成滤饼前,排出的“清液”再回到原料浆进口送至过滤器作循环过滤,直至烛式过滤机形成滤饼(能达到过滤要求),提供一信号控制清液不再循环,清液通过三通阀送至下道工序使用,进行正常过滤。正常过滤一段时间后,当多孔烛芯上滤饼达到一定厚度时,提供一信号控制进料(停止),然后排净过滤器内的残液,排净后提供一信号控制反吹口(压缩空气、氮气或饱和蒸汽)进行反吹,使滤饼脱落,反吹一定时间后,停止反吹,提供一信号打开过滤器排渣口进行排渣,排渣结束后关闭排渣口,回到过滤前初始状态,准备进行下一轮过滤。
产品特点:
不留下任何残液、全自动控制、可干燥和反吹再生、可洗涤滤饼、全封闭无泄漏、可加热保温、耐温200度、滤材在线清洗延长使用寿命。适用于精细化工、.塑料、燃料、电镀、油脂、润滑油.陶瓷、玻璃、制药、制糖等行业。
产品应用:
1、各种贵金属催化剂的回收 ;2、脱色及吸附有毒物质后活性炭的去除;3、钛白粉的生产;4、多晶硅硅粉回收、废酸(氢氟酸和硝酸)过滤;5、各种塑料、燃料和润滑油添加剂的过滤;6、各种精细化工和制药工艺过程中的过滤;7、从食用油中分离脱色剂和活性炭;8、玻璃、陶瓷工业中循环水的过滤;9、氯碱行业生产;10、铜箔生产;11、油田注水;12、环氧树脂生产;13、烟气脱硫液过滤;14、玻璃蚀刻液过滤;15、糖生产;16、三聚氰胺生产;17、PVC生产;18、黏胶纤维生产;19、废水处理;20、沸石生产;21、电路板生产;22、草甘膦脱色脱碳;23、盐水精滤;24、镍生产;
产品优点:
用于液体的澄清时,可在料浆中直接加硅藻土、活性炭等助剂,使过滤速率更快,滤液更澄清。
全密闭操作,既适合于一般物料的过滤,也可用于易燃易爆、有毒或剧毒的危险产品及不允许有污染的鲜美食品、生物制品及药品等的过滤。
在过滤后期,如底部残留料浆不能排回料浆槽,这时可用泵抽出底部的残留料浆,再返回顶部中央的过滤机顶盖内,并通过喷嘴均匀喷洒到过滤管上,通过机内输入压缩气体使残留的液体全部滤出。
由于本机可再过滤时形成均匀的烛式过滤器,因而可在机内通入洗涤液很方便地对滤饼进行洗涤。如通过顶部喷淋的方法对滤饼进行洗涤,则可大大节省洗涤液。
如要得到干燥滤饼,则在过滤后或洗涤过滤后在机内通入常温空气、热空气或蒸汽等,使他们穿过烛式过滤器,直至使滤饼达到所需的干度后再使机内泄压,并反吹滤饼从底部卸料。

